冷凝水回收装置
-
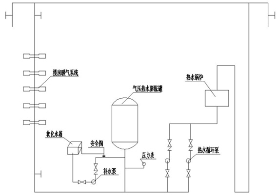
产品介绍与原理
YL系列密闭式膨胀水罐(自动囊式气压稳压定压水罐)是在全自动气压供水设备的基础上发展而来的,其工作原理是利用密闭压力罐内的可压缩气体来贮存、调节热水系统,因受温度变化而收缩或膨胀的水容量,密闭的压力罐内安装了囊状的隔膜,将罐内分为气室和水室,当水温度提高时水容量增加,此时罐内气体被压缩,膨胀的水进入水室,水温下降时水容量减少,气体膨胀,水室的水进入系统管网,如管网有泄漏,使管网压力值达不到设定管网压力时,由水泵进行补充至设定压力,达到了稳压定压的目的。
-
系统组成
1、高温水连续供热系统;
2、热水站工业、民用连续供暖系统;
3、热水高温水循环作业系统;
4、风机盘管冷热水系统。
膨胀定压罐补水补压水泵参考表

YL型系统膨胀水罐技术参数表

稳压膨胀管技术参数
型 号 总容积 m3 调节容积 m3 出水口径 mm 设备高度 (H) 罐体直径 Φ1 支架长度 A 支架宽度 B 气压罐重量 Kg YL-400 0.125 0.038 25 1200 400 1200 700 150 YL-600 0.4 0.15 50 2000 600 1500 800 250.1 YL-800 0.90 0.35 50 2500 800 1800 900 325.7 YL-1000 1.37 0.41 65 2680 1000 2000 1100 430.4 YL-1200 2.30 0.59 65 2970 1200 2200 1300 815 YL-1400 3.40 1.02 80 3350 1400 2400 1400 1150 YL-1600 5.034 1.57 80 3600 1600 2600 1600 1367 YL-1800 7.06 2.12 100 3600 1800 2800 1900 1863 YL-2000 9.42 2.85 100 3800 2000 3000 2100 2281
-
使用现场

常州泰和之春定压补水

常州泰和之春定压补水
*注:请务必信息填写准确,并保持通讯畅通,我们会尽快与你取得联系